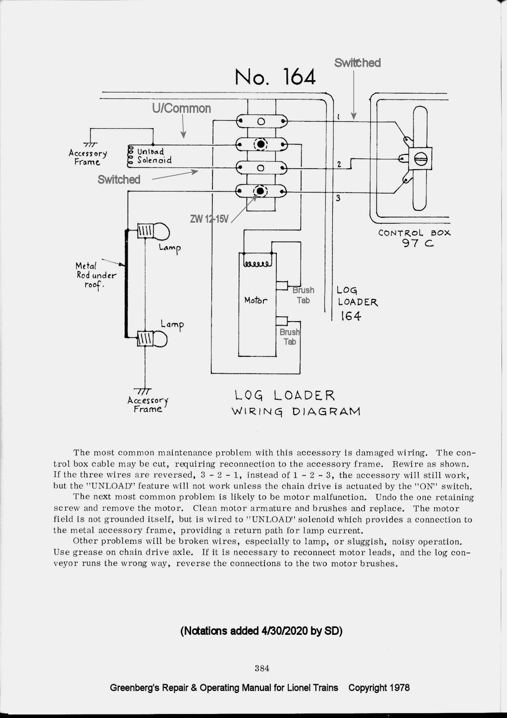
164 Lumber Loader
Wiring for Inside Base of Postwar Loader
| The
transformer terminal connections are located on the deck
where the white and red wires are connected. The white
is the U/Common/Blk and the red wire is the variable voltage
ZW 12-16V. In the diagram below the 12-16V connection
on the inside of the base is the bottom terminal. The postwar version terminals are on the deck. The prewar versions had them on the side. See terminals here on the right side of the deck. Dad's Operating instructions with our postwar version shows the deck terminals on the side. |
|
|
|
Additional Information
The Lionel 164 Lumber Loader and 97 Coal Elevator Use the Same
Controllers
and have similar wiring. See additional information about the
UCS Controllers.

Lionel's Service Information

Links to PDF Documents of Interest
Dad's Instruction Booklet with Prewar Illustration on Front Page
Prewar and Postwar Wiring Information by Jim Weatherford
Return to Operating Cars and Accessories
